Panel warning lights and EFIS counterparts
There are signals from the battery and generator which might equally be presented as warning lamps on the panel and shown on the EFIS as "contact" signals
IBBS backup battery pin 2 - charge state

This signal will be routed directly to one of the two EMS voltmeter inputs (check input impedance)
IBBS backup battery pin 3 - low voltage indication


This signal is evidently a pull-down. A LED + resistor can be placed between this signal and the EMS220 +5V aux power output which can source 300mA. This signal can be then connect directly to a general purpose input. If the LED is connected to +12V, then a 10k series resistor is needed between the signal and the EMS220 input
ETX900 fault monitoring output

This signal can connect directly to a LED+series resistor combination connected to the +5V aux output (or +12V). This signal can connect directly to an EMS220 general purpose input (with pullup configured) if The LED is powered from +5V or via a 10k resistor if powered from 12V.
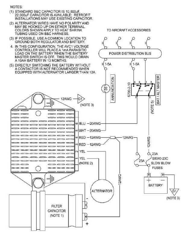
AVC1 regulator CSF/low voltage indicator annunciator

This signal pulls up to 8.5V so this should be connected to an EMS220 general purpose input via a 10k resistor. This signal can pull down a LED+resistor combination connected to +12V
HDP20 pin assignments - part 2
This post is from Adam Dickson